山东章鼓获得实用新型专利授权:“一种通风机联轴器罩壳的吊装稳定装置”

图片来源于网络,如有侵权,请联系删除
证券之星消息,根据天眼查APP数据显示山东章鼓(002598)新获得一项实用新型专利授权,专利名为“一种通风机联轴器罩壳的吊装稳定装置”,专利申请号为CN202422525815.3,授权日为2025年7月18日。
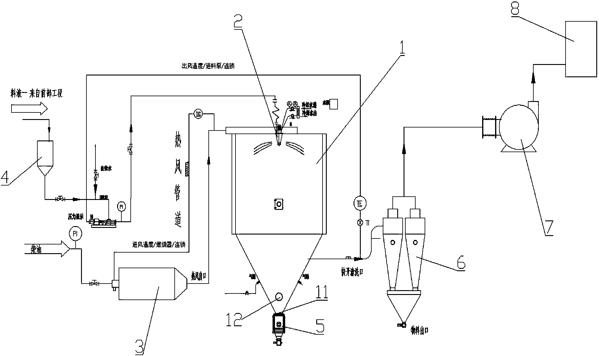
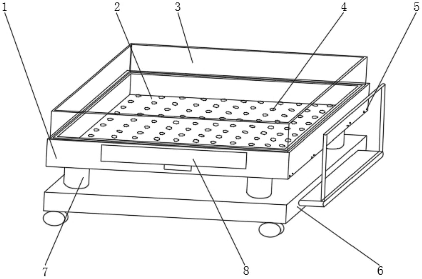
专利摘要:本实用新型涉及通风机设备的技术领域,尤其是一种通风机联轴器罩壳的吊装稳定装置,其包括壳体和两个护板,两个所述护板的外表面固定连接于壳体的内部,所述壳体包括上壳体、下壳体和重型合页,所述上壳体的一侧通过重型合页与下壳体相连接,所述上壳体的底部搭接于两个下壳体的顶部,所述上壳体的外表面固定连接有把手,上壳体的底部和另外一个下壳体的顶部均固定连接有两个L形连接板。本实用新型具有稳固性增强同样增加了安全考虑,同时在安装及运输过程中因罩壳整体性增强,为吊装方面提供了安全便利性,且上壳体的底部和下壳体的顶部直接进行折弯也可以做出L形连接板的效果,有利于降低生产成本,管理成本的效果。

图片来源于网络,如有侵权,请联系删除
今年以来山东章鼓新获得专利授权40个,较去年同期减少了4.76%。结合公司2024年年报财务数据,2024年公司在研发方面投入了1.06亿元,同比增5.05%。
通过天眼查大数据分析,山东省章丘鼓风机股份有限公司共对外投资了42家企业,参与招投标项目2392次;财产线索方面有商标信息20条,专利信息561条,著作权信息29条;此外企业还拥有行政许可24个。
数据来源:天眼查APP
以上内容为证券之星据公开信息整理,由AI算法生成(网信算备310104345710301240019号),不构成投资建议。
目录 返回
首页
